Bastelecke: einfacher KW-Super

ID: 280015
Bastelecke: einfacher KW-Super 
22.Feb.12 13:47
58

Günther Stabe † 19.8.20 (D)
Beiträge: 377
Anzahl Danke: 64
Günther Stabe † 19.8.20

Nachdem Beiträge, Modellanlagen und Bastelvorschläge zu einfachen MW-Radios, KW-Empfängern (incl. "D-Zug"), UKW-Erweiterungen oder KW-Supern mit einem IC veröffentlicht wurden, stelle ich hier eine einfache Kombination von allem vor. Es bleibt jedem überlassen, die eine odere andere Idee zu realisieren. Die Links sind willkürlich gewählt und stellen eventuell nicht den kompletten Umfang der bereits vorhandenen Beiträge dar. Weitere Artikel beschäftigten sich mit Verbesserungen zu o.g. Modellen, sowie Besprechungen und Erfahrungen mit diesem Bausatz, sowie Weiterverwendung von FM-Scan-Radios.

Im ersten Teil geht es darum, das ursprüngliche KW-Retroradio so zu modifizieren, das es - zumindest für die Liebhaber von Radio-Sendungen auf KW (z.B. der tägliche Chinesisch-Kurs oder Neues von Radio Iran...) - eine einfache (Einknopf-) Bedienung in bestmöglicher Qualität erlaubt. Allerdings gibt es gewisse Einschränkungen, bedingt durch Teilevorrat und deren Weiterverwendung, sowie u.U. fehlende oder nicht ausreichende Abgleichmöglichkeiten. Darauf wird im Detail eingegangen. Es wird ferner vorausgesetzt, dass entweder der Bausatz MW-Retroradio vorhanden ist bzw. fehlende Teile hinzugekauft werden.

Im zweiten Teil wird die vorgeschlagene Lösung als LECTRON-Aufbau vorgestellt. Damit ist man noch flexibler und kann weitere Experimente und Studien vornehmen.

Im dritten Teil wird die Weiterverwendung von übrigen Teilen aus dem KW- / MW-Retroradio-Vorrat in Gestalt eines Miniatur-Nachbaus eines (oder auch mehrerer) echten Radiomodelle aufgezeigt. Dazu wären dann einige handwerkliche Fähigkeiten vorausgesetzt. Allerdings überzeugt dann das Ergebnis auch die letzten Zweifler... Das wären dann wirkliche RETRO-Radios - und keine schmucklose Pappschachtel... Die erforderlichen Werkzeuge wären im einfachsten Fall eine Laubsäge (war insbesondere in der Nachkriegszeit als Inhalt der Werkzeugkästen für Jungen das wichtigste Gerät, vor allem für mich), Schleifmittel, Bohrer, Beize und Holzlack.

Teil 1:

Da das AM-Radio-IC ZN414 (bzw. MK484 / TA7642) lt. Datenblatt nur den Empfangsbereich nur bis ca. 2 MHz (Lang-/Mittelwelle) abdeckt, andererseits immer mehr MW-Sender ihren Betrieb einstellen, lag es nahe, mit diesem IC als AM-ZF-Verstärker (455 kHz) einen einfachen KW-Super (Superhet [heterodyn] = Überlagerungsempfänger) zu versuchen.

Als hilfreich hat sich herausgestellt, einen Test mit selbst erstellten Lectron-Bausteinen durchführen zu können (Version 1, siehe Teil 2). Die Schaltung lässt sich direkt von den Bausteinen ablesen.

Da sich dieser Ansatz als erfolgreich und empfangsstark zeigte, war es ein nur kleiner Weg zu der Bastler-Version mit Teilen aus den Bausätzen des KW-Retroradios und des MW-Retroradios (jeweils Bausätze, je ca. 10 Euro; Conrad / Franzis / Auktionen im Internet).

Hier besticht die Empfindlichkeit und einfache Handhabung, da keine Rückkopplung oder zusätzliche – ständig zu korrigierende – Regelmechanismen erforderlich sind. Einfach die Skala (allerdings feinfühlig…) langsam „abfahren“ und – vor allem abends – ständig neue und durchweg interessante Sender in maximaler Lautstärke (eingebaute AVR des ICs: 100kOhm zwischen Eingang und Ausgang) empfangen! Der Frequenzbereich deckt – je nach Ausführung und Einstellung – den Bereich 5.5 … 18 MHz (50…16 m) ab.

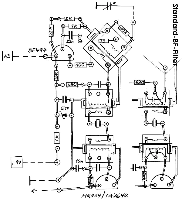
Die Schaltung:

Es handelt sich um eine selbstschwingende Mischstufe mit einem Transistor; die ZF wird über 2 Bandfilter – gekoppelt über einen keramischen Filter – an das AM-Radio-IC gegeben, das die ZF verstärkt, diese regelt (AVR) und danach gleichrichtet (Demodulator: NF, hörbar). Die Verstärkung für eine Lautsprecherwiedergabe erfolgt danach über ein IC (LM386 für die Retro-Version, TDA7052 bei Lectron).

Die Schaltung der Version 2 (hier: Retroradio-Bauteile) ist ähnlich aufgebaut (s.Schema), allerdings unter weitgehender Verwendung der mitgelieferten Bauteile (was zu einigen Kompromissen zwingt). Zusätzlich erforderliche Bauteile sind der Stückliste (Anlage) zu entnehmen; es sind vor allen Superhet-spezifische Teile, wie Oszillatorspule, 2 ZF-Bandfilter, keramischer Filter und HF-Transistor (Mischer/Oszillator, hier: BF494; die BC-Typen schwingen nicht mehr sauber oberhalb von 10MHz, u.a. wegen zu grosser interner Kapazitäten):
Die Oszillatorspule ist ähnlich der Eingangskreisspule des KW-Retroradios, allerdings mit einer zusätzlichen (dritten) Wicklung. Diese kann auf eine eventuell zusätzlich vorhandene Eingangskreisspule „per Hand“ aufgebracht werden (gleicher Wickelsinn, 3 x 2 Windungen über die oberen Kammern), oder es ist eine ähnliche Spule (bzw. Spulenkörper) entsprechend vorzubereiten. Für den richtigen Anschluss der zusätzlichen Spulenanschlüsse ist die Schaltung aufmerksam zu studieren (der Oszillator kann sonst nicht schwingen und damit ist eine Funktion nicht gegeben). 

ZF-Bandfilter (für die Zwischen-Frequenz von 455 kHz) sind erforderlich, denn das gemischte Eingangs-/Oszillator-Signal im BF494 muss gefiltert und verstärkt werden können (hier: AM-IC); zusätzlich ist ein keramischer Filter mit 455kHz als Kopplung zwischen den beiden niederohmigen Anschlüssen der Bandfilter empfehlenswert. Das erleichtert den Abgleich und sorgt für eine noch bessere Selektion. Selbstverständlich können auch anderen Zwischenfrequenzen, wie z.B. 460kHz oder 468kHz, verwendet werden. Es hängt allein von vorhandenen oder lieferbaren Einzelteilen ab (einige Euro-Cent im Versandhandel). Damit ist der KW-Super mit 5 Kreisen, davon 2 abstimmbar, ausgestattet und ausreichend trennscharf.

Als ZF-Bandfilter können alle Standard-AM-Bandfilter (Miniatur 7 x 7 oder 10 x 10 mm) mit den Kernfarben weiß oder gelb benutzt werden. Die ZF-Kreise sollten primär ca. 610µH mit ca. 200pF Parallelkapazität und Anzapfung (zumindest für Bandfilter 1) besitzen. Sofern diese nicht verfügbar / beschaffbar sind, genügen entsprechende Bauformen mit Glockenkern und Abschirmhaube mit einer Wicklungen von ca. 40…80µH :  8µH (Bandfilter 1) und 8µH : 610µH. Die genauen Werte sind dann bei Mittelstellung des Kerns auszumessen; nach der Schwingkreisformel

f  = 159 / √ ( L * C )     (f in kHz, L in mH, C in nF)

Frequenz f (in kHz) ergibt sich aus: 159 dividiert durch die Quadratwurzel aus dem Produkt: L (Spuleninduktivität, Wert in mH) x C (Parallel-Kondensator, Wert in nF)

ist danach eine passende Kapazität für den Kondensator zu ermitteln. Der zur Verwendung ausgewählte Kondensator wird ebenfalls genau gemessen und – wiederum – über die Schwingkreisformel der exakte Wert für die Induktivität ermittelt. Danach wird die Spule passend abgeglichen (Vorsicht: nicht mit unpassendem Schraubendreher den Kern beschädigen oder verklemmen): fertig! Damit ist die Spule / der Bandfilter soweit vorabgeglichen und kann benutzt werden.
Der Bandfilter 1 (bzw. die Teilwindung zwischen dem Kollektor des BF494 und der Spannungsversorgung) stellt einen frequenzabhängigen Widerstand dar; daher ist diese Teilwicklung Bestandteil der Spannungsversorgung und damit des Arbeitspunkts vom Mischer/Oszillator-Transistor. Die im Schaltplan eingetragenen Werte (Basis: 1.7 V, Kollektor: 3.9 V, Emitter: 1.1 V) sind einzuhalten, da sonst keine zufrieden stellende Funktion gegeben ist.

Der Bandfilter 2 entspricht für den AM-IC etwa dem Eingangs-/Abstimmkreis für ein MW-Radio; unter der Annahme, dass die Entwickler des ICs die Schwingkreis-Induktivität (Scheinwiderstand) nebst Parallelkondensator in ihre Überlegungen einbezogen haben – und alle MW-Applikationen mit einem C von 150…250pF arbeiten -, habe ich entsprechend die Werte hier sinngemäß übernommen. Es sollten sich hier bei einem Nachbau keine großen Abweichungen dazu ergeben.
Die beiden niederohmigen Koppelwindungen der Bandfilter werden mit einem keramischen Filter verbunden; ersatzweise wäre auch ein keramischer Kondensator geringer Kapazität möglich –  ist aber nicht unbedingt empfehlenswert (=> Abgleich).

Es gab (und gibt?) auch Doppel-Filter (s. Muster, Kerne rot/blau), wo beide Bandfilterspulen incl. des keramischen Filters in einem Metallgehäuse/Abschirmung enthalten sind.

 

Der Aufbau:

Bei der Verwendung von Bauteilen aus den Retroradio-Bausätzen wurde die Platine des KW-Radios benutzt und weitgehend gemäß Plan bestückt; allerdings entfallen einige Bauteile, einige sind wiederum sind anders zu verlöten, sowie einige Bauteile zusätzlich anzubringen. Es handelt sich bei letzteren um die Spannungsstabiliserung des AM-ICs, dass genau 1.2 V benötigt (aus den 1.8 V an der LED mit einer Standard-Si-Diode zu gewinnen). Am Ausgang des ICs sind ca. 0.9 V für einen verzerrungsfreien und ausreichend verstärkten Empfang als optimal gemessen worden (Vorwiderstand von 1kOhm nach 1.2 V Spannungsversorgung).  – Zeichnung 1 -

Alle weiteren Bauteile (Mischer/Oszillator, ZF) können auf einer kleinen Lochrasterplatte aufgebaut werden; im Beispiel ist es eine Platine mit 2.54 mm Raster und quadratischen Lötaugen. Diese verhindern ein zu schnelles Lösen der Augen von der Platine, falls einmal etwas zu lange – oder mehrfach -gelötet wurde und sich damit der Kleber löst. Außerdem ist durch Löten von „Brücken“ (also von Lötauge zu Lötauge) eine Verdrahtung einfacher und schneller zu realisieren. Bei größeren Bauteilen, wie z.B. Bandfilter mit 10 x 10 mm Größe, wäre ein Raster von 5.08 mm ebenfalls geeignet. – Zeichnung 2 –

Allerdings müssen in beiden Fällen eventuell zusätzliche Löcher mit einem 1mm bzw. 1.5mm Bohrer für die Spulenanschlüsse bzw. die Blechlaschen der Abschirmhauben  gebohrt werden.
Hinweise für die Anordnung und Verdrahtung sind den jeweiligen Darstellungen zu entnehmen. Ergänzend noch die Hinweise, dass die beiden Spulen (E +O) mindestens 5 cm voneinander entfernt sein sollten; ebenso sind kürzestmögliche Verbindungen zum Drehko zu berücksichtigen. Der Abstand zu magnetischen bzw. Metallteilen der Spulen und Bandfilter (also zu Einbauinstrument, Lautsprecher, Batterie) sollte ebenfalls ausreichend groß sein, um Beeinflussungen (Bedämpfung) bei der Abstimmung bzw. beim Empfang zu vermeiden.
Antennenbuchsen für unterschiedliche Anpassungen sind vorzusehen; ich habe in das MW-Retroradio-Gehäuse seitlich mit einer Lochzange entsprechende Löcher gestanzt und dort die Buchsen nebst Verdrahtung eingesetzt. Vorsichtiges Bohren mit einem passenden Holzbohrer-Durchmesser wäre eine Alternative.

In meinem Mustergerät habe ich die rote LED (aus dem KW-Retroradio) durch eine passende LED in grün ersetzt und im Bereich des (angedeuteten) magischen Fächers (Frontseite oben links) eingesetzt. Wer dieses ebenfalls vorsehen möchte, muss beachten, dass die anliegende Spannung bei 1.8 V verbleibt. Einige Exemplare trieben die Spannung auf über 1.9 V (geringere Stromaufnahme), sodass die automatisch erzeugte Versorgungsspannung für TA7642 etwas zu hoch war. Grün ist für mich die Farbe für "gut / i.O.", während rot immer "Fehler" o.ä. signalisiert...

Der Abgleich:

Den Musteraufbau nebst Verdrahtung zeigt Foto 2; der Abgleich erfolgt, indem zunächst die Kerne der beiden Spulen (Eingangskreis, Oszillator) vorsichtig nahezu ganz nach unten eingedreht werden (nicht zu weit, konnte verklemmen!).

1. Danach wird in der linken Stellung des Drehkos (unterster Empfangsbereich ca. 5…6 MHz) ein starker Sender gesucht. Dann kann unter langsamen Drehen nach links (Kern nach oben) in der Eingangskreisspule ein Optimum gesucht werden. Sollten weitere Sender (49m-Band) links und rechts davon gut hörbar sein, den Kern der Oszillatorspule geringfügig nach links drehen, um den Empfangsbereich auf dem Drehko nach rechts zu „schieben“ – damit ganz sicher das 49m-Band vollständig im linken Bereich hörbar wird. Danach wieder die Eingangskreisspule auf ein Optimum stellen.

2. Nun kann im mittleren und oberen Bereich nach weiteren gut hörbaren Rundfunkbändern (und -sendern) gesucht werden: 41m, 31m, 25m usw. Im rechten Drehko-Bereich einen gut hörbaren Sender suchen und die Trimmer am Drehko auf ein Optimum stellen. Falls ein empfindlicher Frequenzzähler zur Verfügung steht, die Oszillatorspule auf den Bereich 5.5 MHz – ca. 18 MHz einstellen und dann so belassen.

3.Die Abgleichoptimierung 1. und 2. kann nun noch einige Male durchgeführt werden, auch zu einer anderen Tageszeit – denn manche Sender/Programme sind nur 15…30 Minuten aktiv! 

4. Wenn alles zufrieden stellend funktioniert, kann vorsichtig auch noch der ZF-Bandfilter-Feinabgleich erfolgen: entweder mit 455kHz-Generator oder nach Gehör. Meist ist es nur ¼ bis ½ Umdrehung – abschließend noch einmal die Spulen im unteren (49m-Band) und die Trimmer im oberen Bereich geringfügig korrigieren - sofern erforderlich: fertig!

In meinem Muster war lt. Frequenzmesser die Oszillatorfrequenz 455kHz unterhalb der Empfangsfrequenz; das ist unerheblich – ist aber beim Abgleich zu beachten.
Die Problematik der Spiegelfrequenzen möchte ich hier nur der guten Ordnung halber erwähnen (Empfang- und Oszillatorfrequenz liegen sehr nahe beieinander); ein perfekter Abgleich ist nur durch entsprechende Mess-/Prüfeinrichtungen gegeben.

Hilfreich kann auch ein gut funktionierendes Taschenradio mit KW-Bereich(en) sein; dieses wird neben den  Aufbau gestellt. Nun kann durch Kontrolle der Empfangsbereiche überprüft werden, ob der Oszillator schwingt (Pfeifstellen im Taschenradio) und wo man sich gerade auf welchen kHz-Stationen befindet, d.h. welche Sender nun gleichzeitig auf beiden Geräten hörbar sind. Beachtet werden sollte allerdings, dass zeitweise einige Sender gleichzeitig auf mehr als einem KW-Band senden könnten!

Probleme?

Falls kein Sender zu hören ist: Koppelspule (Kollektor <-> Bandfilter) richtig gepolt? Probeweise umlöten und erneut testen.
Falls sich immer noch nichts tut: Spannungen am Transistor prüfen, ebenso die Verdrahtung (sinnvollerweise schon immer vorher kontrollieren…).
Auch die Bandfilter-Anschlüsse auf Unterbrechung etc. durchmessen, Bauteile (z.B. Elkos, Dioden) auf ihre Werte/Polung kontrollieren.
Dieser grobe Abgleich nach Gehör ist eine Notlösung, falls keine geeigneten Messeinrichtungen zur Verfügung stehen – aber es genügt im Regelfall.

Im Test zeigte sich, dass mit einem kurzen Draht von ca. 70 cm im Keller bei nur geringfügig aufgedrehter Lautstärke eine Fülle von Sendern lautstark – abhängig von der Tages-/Abendzeit – über fast die gesamte Skala hinweg zu empfangen war.
Sollte sich beim Nachbau nicht dieser Erfolg einstellen, so wäre die Verdrahtung, der Abgleich - oder die schlechte (?) geografische Lage zu überdenken.

Interferenz-Pfeifen (wie bei einem Rückkopplungsaudion): es kann vorkommen, dass einzelne Stationen durch einen Pfeifton (und nicht/kaum durch Sprache bzw. Musik) hörbar sind; dann stimmt der Gleichlauf von Eingangs- und Oszillatorkreis nicht überein bzw. ist ein (oder sind  beide) Bandfilter nicht genau genug auf die richtige ZF-Frequenz eingestellt.
Die räumliche Nähe der Bauteile kann ebenfalls zu unerwünschten Kopplungen führen; bei meinem Testaufbau auf einer größeren Lochrasterplatte hatte ich keine Probleme (s. Foto). Im Muster habe ich eine Abschirmhaube über die Oszillatorspule gestülpt, damit es keine zusätzlichen Handempfindlichkeiten gibt (Veränderung der Lautstärke etc. bei Annäherung durch Hand bzw. Finger am Drehko – und Umgebung).

Spulensatz nicht beschaffbar?

Bei Beschaffungsproblemen der Spulen und Bandfilter wäre ich im Einzelfall bereit, einen vorbereiteten Satz unter Erstattung der Portokosten zuzusenden.
Gute Ergebnisse hatte ich mit Spulen gleicher Bauart, jedoch E=22:4 Windungen, O=21:3:6 Windungen (die Original-Spule aus dem KW-Retroradio hat 15+15:2 Wdg.).

ZF-Bandfilter über Suchmaschine: z.B. mouser (dot) com, Art.Nr. beginnend mit 421F

Hinweis:

Die angefügten Fotos und Zeichnungen werde ich nach einiger Zeit wieder zwecks Speicherfreigabe löschen – also bitte bei Interesse rechtzeitig speichern/ausdrucken…Damit nicht zu viele Details wegen kleinerer Darstellung "verschwinden" (Fotos im Text), sind diese nur als Anlage (da grösser) vorhanden.

 

Erweiterungsmöglichkeiten:

Batteriezustands-Anzeige mit dem 0.5mA-Messwerk und einem 5,6kOhm Vorwiderstand (lt. Schaltplan); zeigt an, wann die Batterie getauscht bzw. ein Block-Akku geladen werden sollte. Unter 7 V ist ein einwandfreier Empfang bzw. Lautsprecherwiedergabe nicht mehr gewährleistet.

Feldstärke-Anzeige: mit einem empfindlichen Messwerk (ca. 100µA) kann mit der im Schaltplan angegebenen Beschaltung eine Anzeige erfolgen; ist aber nicht erforderlich, da alle RF-Stationen entweder Sprache, Musik oder ein Pausenzeichen ausstrahlen und damit hörbar sind. Die Einstellung erfolgt dann nach bester Lautstärke und Wiedergabequalität.

MW-Empfang: kann mit einem 2-poligem Umschalter an den mit „X“ gekennzeichneten Punkten erfolgen. Betrieb: wahlweise an Bandfilterausgang (KW) oder an Ferritantenne mit passendem Parallel-Drehko (ca. 600µH + 200 pF) = MW.

UKW-Empfang: an den mit „o“ bezeichneten Punkten auf einen FM-Tuner (z.B. mit TDA7000, TDA7021, TDA7088) umschalten.

Grundsätzlich muss sich keiner an die hier gezeigte Lösung halten; es sind Beispiele bzw. Anregungen für eigene Entwicklungen. 

Noch nicht getestete Oszillator-Varianten mit der "Original"-Retro-KW-Spule: 2 Windungen als Collector-/Bandfilter-Kopplung, 15+15 Windungen an Drehko/Masse, Anzapfung an Emitter ODER Basis (jeweils über Kondensator, eventuell mit Vorwiderstand); also ohne dritte zusätzliche Wicklung. Ich vermute aber "neue" Probleme, wie z.B. wilde Schwingungen, Übersteuerung etc.

... Fortsetzung folgt...

G.S.

Anlagen:

Für diesen Post bedanken, weil hilfreich und/oder fachlich fundiert.

 2
Teil 2: Lectron-Lösung 
22.Feb.12 16:37
58 from 15474

Günther Stabe † 19.8.20 (D)
Beiträge: 377
Anzahl Danke: 56
Günther Stabe † 19.8.20

Mit Lectron-Bausteinen und individuellen Ergänzungen mit Leer-Bausteinen sind die wesentlichen Gruppen aus Teil 1 mit großem Erfolg realisert worden.

Der AM-IC ZN414 wurde so in einen Leerbaustein nebst Anschlüssen eingebaut, dass sowohl MW-Einkreiser- (wie allgemein bekannt) als auch AM-ZF-Verstärker-Beschaltung möglich ist.

Das erste Foto zeigt den Innenaufbau des IC-Bausteins und den ZF-Bandfilter-Baustein.

Auf dem zweiten Foto ist die Version MW-Einkreiser komplett zu sehen; auf dem dritten ist die gleiche Anordnung - nach Umtausch einiger Bausteine - als MW-Super (auf dem vierten als KW-Super) dargestellt.

Das fünfte Foto zeigt den KW-Super mit der (selbst gebauten) TDA7052-Endstufe; hierzu ist anzumerken, dass bei den Tests (immer mit angeschlossenem Milliampére-Meter!) es wilde Schwingungen mit hoher Stromaufnahme und deutlichen Störgeräuschen gab. Nach einem Blick auf das Datenblatt  habe ich dann den Eingang mit einem Widerstand gegen Masse abgeblockt (kein offener Eingang mehr) und die Spannungsversorgung durch 2 serielle 1N4001 und einem Sieb-Elko gegen Masse heruntergesetzt. Danach war alles in Ordnung! Falls diese Maßnahmen nicht getroffen werden, besteht die Gefahr des Durchschlagens eines (oder beider) internen Brückenverstärker-Hälften.

Abschließend ist noch das Schema des KW-Tuners (im Test mit BC107, besser: BF185 o.ä.) angehängt. Die anderen Aufbauten sind dem jeweiligen Aufdruck zu entnehmen.

Ein weiteres Foto zeigt noch den - ebenfalls erfolgreichen - diskreten / konventionellen Aufbau eines mindestens ebenso leistungsfähigen KW-Supers mit diversen Zusatzanschluss-Möglichkeiten. Als Idee dafür stand das Konzept des Braun T1000 (CD) Pate, allerdings ohne Bandbreitenregelung; diese wäre auch noch möglich, aber nicht zwingend erforderlich.

Bei allen Versionen ist ein Anschluss für eine Frequenzanzeige vorgesehen (=> Thread 2 von Pius Steiner; f-Anschluss am Emitter über Koppel-C).

Nach einigen Wochen werde ich auch hier die Fotos zwecks Speicherplatzfreigabe löschen - bitte beachten!

G.S.

Für diesen Post bedanken, weil hilfreich und/oder fachlich fundiert.

 3
Teil 3: Miniatur-Radios 
22.Feb.12 17:02
72 from 15474

Günther Stabe † 19.8.20 (D)
Beiträge: 377
Anzahl Danke: 57
Günther Stabe † 19.8.20

Um entweder Reste aus Radio-Baukästen, anstelle von einfachen Plastik- oder Pappgehäusen oder aus sonstigen Beweggründen noch etwas "Nettes" zu zaubern - oder einfach nur mal ein "echtes" Retroradio mit einem wirklichen Modellnachbau (und keinem Fantasie-Aussehen) zu erstellen:

hier mein letztes "Werk":

aus - ergänzten - Resten meines anderweitig verbauten MW-Retroradios für Teil 1 / Thread 1 (ähnlich diesem) habe ich in Holz-Schichtbauweise einen Rahmen aus 4 x 10mm 7fach verleimten Sperrholz und einer Frontplatte aus 4mm Sperrholz im Maßstab 1:4 das Philips 934A-Radio nachempfunden. Die Front ist eine auf Fotopapier gedruckte und in der Größe angepasste Originalansicht. Diese diente dann als Schablone für das Aussägen (Laubsäge) der einzelen Scheiben/Schichten, wobei die 4 dickeren Platten zunächst innen (für den Innenraum) ausgesägt wurden. Aufeinander kleben, mit Schleifpapier (besser: mit kleinem Bandschleifer) aussen glätten, beizen (ich habe zunächst Gold-Teak, danach Mahagoni satt und nass aufgetragen). Nach dem Trocknen mit Holzlack/-Grund klar seidenmatt einmal lackieren, fein überschleifen und endlackieren. Die Lautsprecherblende ist ebenfalls gesägt, grundiert und dunkelblau (oder schwarz) seidenmatt lackiert.

Bei dem Aussägen muss allerdings die Bauteilgröße (Drehko, Poti) entsprechend berücksichtigt werden, denn bei diesem Modell sitzen die Knöpfe ziemlich weit unten! Daher habe ich zwei Senken im Bodenbereich gelassen.

Weitere Miniatur-Modelle und 1:1-Gehäuse anderer interessanter und nachweislich existenter Radios stelle ich noch zusammen und lade eine Collage hoch; hier nun zunächst die beiden Ansichten vom 934A...

Viel Erfolg bei eigenen Projekten wünscht

G.S.

Anlagen:

Für diesen Post bedanken, weil hilfreich und/oder fachlich fundiert.