Unbekanntes franz. Radio aus den 20ern - wer kann helfen?
? Unbekanntes franz. Radio aus den 20ern - wer kann helfen?
Liebe Sammlerkollegen!
Ich verfasse diesen Thread für einen Sammlerkollegen aus Luxemburg, der keinen Internetanschluß besitzt. Er hat ein sehr schönes, vermutlich französisches Gerät aus der Mitte der 20er Jahre erworben, das aber leider nicht spielt. Auch hat er keinen Schaltplan und keine Firmen- oder Typenbezeichnung. Als Röhrenbestückung gibt er an: A408, A409, A415, RE114. Das sind wohl die Röhren, die sich momentan im Gerät befinden. Ob das die Originalbestückung ist, ist nicht ganz sicher.
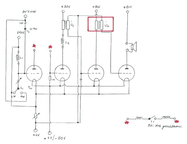
Er hat ein paar Fotos angefertigt, die vielleicht helfen können, das Gerät zu identifizieren. Des weiteren hat er die Schaltung, so wie er sie vorgefunden hat, dokumentiert. An den Stellen mit rotem Stern fehlen die weiteren Verbindungen. Vielleicht ist es jetzt ja möglich, den Gerätetyp zu benennen und einen Schaltplan zuzuordnen. Der Kollege hofft da sehr auf den Sachverstand der Experten aus diesem Forum.





Ein weiteres Problem stellt der Übertrager Ü2 im roten Kasten dar. Dieser ist wohl defekt und muß erneuert werden. Er ist baugleich mit Ü1 und dieser hat einen primärseitigen Gleichstrom-Widerstand von ca. 580 Ohm, sekundär ca. 2100 Ohm. Hier wären ebenfalls weitere Informationen hilfreich. Vielleicht gibt es ja auch die Möglichkeit, den Übertrager irgendwo instand setzen zu lassen oder zumindest ein Modell zu finden, das die gleichen elektrischen Werte aufweist, so dass die Funktion des Gerätes erst mal wieder gegeben ist.
Herzlichen Dank und viele Grüße,
D. Lechner
Für diesen Post bedanken, weil hilfreich und/oder fachlich fundiert.
Bastelgerät ?
1) Die sog. MW/LW-Umschaltung ist eine Serien-Parallelschaltung von Kondensator und Spule. Eher zur besseren Anpassung einer langen oder kurzen Antenne, denn der Wellenbereich wird durch die Steckspulen vorgegeben. Hier wurde ein "Wellenschalter" etwas anders benutzt als vorgesehen (mit so einem schönen Skalenblatt, das zum Heizregler passte (allerdings nur beinahe, denn die Schrift ist nicht gleich). Diese Scheiben gab es auch einzeln zu kaufen). Eine echte GO/PO-Umschaltung machte man nur für eingebaute Spulen. Bei Steckspulen ergibt das keinen Sinn!
2) Da kein Abstimmkondensator für einen Zwischenkreis vorhanden ist (Einkreiser), kann die Anode der ersten Röhre nur mit Widerstand oder HF-Drossel an (+) gelegt sein. Von dieser ersten Anode muss ein Kondensator (ca 100 - 200 pF) zum Gitter der zweiten Röhre führen, die zweifellos als Audion gedacht ist.
3) Die rechts unten gezeigte Schaltung mit 2 Spulen und einem Schalter kann keinesfalls so zwischen Anode der ersten und Gitter der zweiten Röhre gehören. (Anodenspannung am Gitter!).
4) Die Bauteile: solche Knöpfe sind nicht unbedingt markenspezifisch. Zu finden bei Gody (Knopf, Unterlegskalen), Jeannin (dito und Koppler), Kera (Koppler) und anderen (siehe Belhacène, TSF Antique). Solche Teile konnte man auch einzeln kaufen.
5) Röhrenfassungen aus Einzelbuchsen waren in Frankreich allgemein verbreitet.
6) positiv: Das Gehäuse könnte von einem Seriengerät stammen. Die "Röhrenplatte" sieht auch sehr professionell aus. Schön, wenn die Schraubanschlüsse beschriftet wären (?).
7) negativ: die Frontplatte trägt keinerlei Beschriftung. Ausserdem wurde umgebastelt, denn 3 nicht mehr benötigte Bohrungen wurden (nicht gerade professionell) verschlossen (links und rechts vom Abstimmknopf). Die Zeigermarke für die Abstimmskala (Knopf) scheint nur eingekratzt, nicht graviert (?). Die Verdrahtung ist schauderhaft. Da wurde heftigst gebastelt.
Fazit: Ein Bastelgerät, zuletzt nicht gerade von einem Experten behandelt....
Vorschlag: Schaltung neu aufbauen. Die schönen Komponenten sind es allemal wert. Der Trafo ist unkritisch. Eine Übersetzung von 1:2 bis 1:4 dürfte allemal passen. Dabei würde ich den Trafo mit der höheren Übersetzung nach vorn setzen.
Aber auch eine RC-Kopplung würde sicher funktionieren. Vorteil: besserer Klang als mit Trafo. nachteil kein Verstärkungsgewinn durch die Übersetzung (bei RC nur 1:1). Bei 4 Röhren ist ausreichend Verstärkung vorhanden.
Bei Interesse kann eine geeignete Schaltung erstellt werden.
Viel Spass damit!
Kobi
Für diesen Post bedanken, weil hilfreich und/oder fachlich fundiert.